行业动态

了解最新公司动态及行业资讯

土壤淋洗设备怎么修复基于气浮装置的污染土壤

2018-06-25 02:32:26 142 编辑:admin 来源:本站
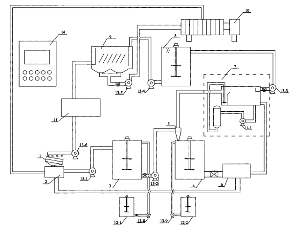
     土壤淋洗修复技术具有修复成本低,效率高,能耗低,修复周期短的优点。土壤淋洗设备是土壤淋洗修复技术实现工程化的应用关键,其技术及目前的工程设备不能直接应用于我国土壤修复。因此针对气浮装置的污染土,也需要这方面的土壤淋洗设备。那么针对气浮装置的污染土用到的土壤淋洗设备都包括什么呢?
土壤淋洗设备
     基于气浮装置的污染土壤淋洗修复工程化设备,属于土壤污染修复的技术领域。设备由以下装置组成:湿式多级振动筛、泥水储罐、淋洗罐、混合罐、水力旋流器、气浮装置、吸附净化罐、沉淀池、清水池、带式压滤机、板框压滤机、1#加药箱和2#加药箱;湿式多级振动筛、泥水储罐、淋洗罐、水力旋流器、混合罐依次相连;气浮装置一端连接水力旋流器出水端,另一端与吸附净化罐连接;吸附净化罐、沉淀池、清水池依次相连,沉淀池出渣端与板框压滤机相连,出水端连接到清水池,便于回用;混合罐出泥端连接带式压滤机,带式压滤机出水回收至泥水储罐;1#加药箱和2#加药箱分别连接淋洗罐和混合罐。本实用新型设备具有去除效果良好、淋洗液回收效率高、处理量大等优点,其设备参数可根据实际情况调整、优化,适用于工业有机污染场地的修复工程。

30

装备制造经验

立即免费获取土壤修复方案

为用户提供及时、高效、便捷的服务

在线咨询
AG视讯环境希望与你携手,共创美好未来...
5